>>>產品概述
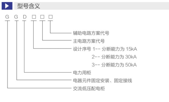
GGD型交流低壓配電柜適用于發電廠、變電站、工礦企業等電力用戶的交流50Hz,額定工作電壓380V,額定工作電流5000A的配電系統,做為動力、照明及配電設備的電能轉換、分配與控制之用。
產品具有分斷能力高、動熱穩定性好、電氣方案靈活、 組合方便、實用性強,結構新穎、防護等級高等特點。可作為低壓成套開關設備的更新換代產品使用。
GGD型交流低壓配電柜符合IEC439《低壓成套開關設備和控制設備》,GB7251《低壓成套開關設備》等標準
>>>正常使用環境
◆周圍空氣溫度不高于+40℃,不低于-5℃。24h以內的平均溫度不得高于+35℃。
◆戶內安裝使用,使用地點的海拔高度不得超過2000m。
◆周圍空氣相對濕度在最高溫度為+40℃時不超過5 0%,在較低溫度時允許有較大的相對濕度。(例如+20℃時為90%)應考慮到由于溫度變化可能會偶然產生凝露的影響。
◆設備安裝時與垂直面的傾斜度不超過5%。
◆設備應安裝在無劇烈震動和沖擊的地方,以及不足以使電器元件受到腐蝕的場所。
◆用戶有特殊要求時與制造廠協商解決。

>>>結構特征
1、殼體采用8MF冷彎型鋼局部焊接組裝而成。構架上分別有按E=20mm和E=100mm模數排列的安裝孔,以提高產品裝配的通用性。面板及隔板采用進口冷軋薄板制成并采用酸洗磷化靜電噴塑工藝防腐工藝、柜體顏色按用戶指定要求。柜內部處理采用熱鍍鋅工藝。為加強通風與散熱,在柜體底部與上部均有通風散熱孔,并用鋼絲網封罩,防止小動物進入。為方便吊裝,柜頂四角裝有吊環。考慮到采用電纜下出線,在柜底設敲落孔,并預備符合施工圖大小要求的皮線套。
2、GGD柜設計時充分考慮到柜體運行中的散熱問題。在柜體上下兩端均有不同的數量的散熱槽孔,當柜內電器元件發熱后,熱量上升,通過上端槽孔排出,而冷風不斷地由下端槽孔補充進柜,使密封的柜體自下而上形成一個自然通風道,達到散熱的目的。
3、GGD柜按照現代工業產品造型設計的要求,采用黃金分割比的方法設計柜體外形和各部分的分割尺寸,美觀大方,面目一新。柜門用轉軸活動鉸鏈與構架相連,安裝、拆卸方便,門的折邊處均嵌有一根山型橡塑條,關門時門與構架之間的嵌條有一定壓縮行程,能防止門與柜體直接碰撞,也提高了門的防護等級。裝有電器元件的儀表門用多股軟銅錢與構架連接。柜內的安裝件與構架間用滾花螺釘連接,整柜構成完整的接地保護電路。